自考题库
首页
所有科目
自考历年真题
考试分类
关于本站
游客
账号设置
退出登录
注册
登录
出自:电气试验工
在均匀电场中,气体的压力升高,密度增大,电子在从阴极向阳极的运动过程中,极易与气体分子碰撞,平均每两次碰撞的自由行程缩短,致使电子积聚的动能不足,间隙不易击穿,击穿电压会()。
A:升高
B:降低
C:不变
空载电流和输入功率超过仪表量程时,要接入电流互感器和电压互感器。为了测试准确,要选择精度高的仪表()。
A:电流表、电压表准确度不低于0.5级
B:电流互感器,电压互感器的准确度不低于O.2级
C:功率表的准确度不低于0.5级
D:现场试验环境温度不高于40℃
电力电容器能补偿电网无功,减少线路能量损耗和线路压降,提高系统输送功率。
以下仪器中可以测量出被试设备绝缘受潮、劣化的是()。
A:直流电阻仪
B:兆欧表
C:回路电阻仪
D:变比测试仪
什么是电流保护,动作原理如何?
在电介质上施加直流电压后,由电介质的电导所决定的电流就是()。
A:泄漏电流
B:电容电流
C:吸收电流
在预防性试验时,为什么要记录测试时的大气条件?
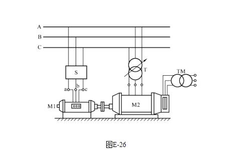
图E-26组合方式是什么试验的电源组合?并写出主要设备的名称。
限制线形过电压的和过电流的方法是()。
利用绝对值比较原理构成的保护中,按执行电路接入方法的不同可以分为()式和()式两种。
电力电缆在电力系统线路网中的作用与架空裸导线、架空绝缘电缆相同,起着()的作用。
A:传输
B:分配电能
C:连接
D:紧固
在交流耐压试验中,存在着试验变压器和被试品电容的串联谐振过电压问题,这是由于试验变压器漏抗和被试品电容引起的。
用万用表判别二极管的极性时,应使用万用表的()档。
A:电压
B:电流
C:欧姆
电磁场生理伤害
工频耐压试验采用电容分压器直接测量高压侧试验电压时,耐压试验的电压值由峰值电压除以。
气体放电过程通常可分为()放电和()放电。
关于UPS电源的负载量有以下四种说法,其中正确的是()。
A:用户应根据自己负载量的特性而合理地配置其UPS电源的工作的大小
B:UPS电源不宜长期处于满载运行,容易造成UPS电源中的蓄电池被损坏
C:不宜长期处于负载过轻的状态下运行,容易造成UPS电源逆变器及整流滤波器损坏
D:有必要弄清UPS电源的标称输出功率与满载运行的关系
《规程》规定,对35kV以上的氧化锌避雷器,用2500V及以上兆欧表测量,测得的绝缘电阻值不应低于()MΩ。
A:2500
B:25000
C:20000
D:10000
变压器加上电源后,由于励磁电流及磁通的变化铁芯和绕组会振动并发出 ()声,这是正常的。
A:均匀的嗡嗡
B:较大而均匀响
C:滋滋
D:较大的沸腾
在电场干扰下测量电力设备绝缘的tgδ,其干扰电流是怎样形成的?
500kV电抗器绕组直流电阻值与以前数值比较(在同一温度下),其变化不应大于()。
A:0.01
B:0.02
C:0.04
D:0.05
为了便于监视运行中变压器各部件的温度,规定以()为允许温度。
A:上层油温
B:铁芯温度
C:绕组温度
10kV及以下电流互感器的主绝缘结构大多为油纸电容式。()
影响绝缘电阻测量的因素有哪些,各产生什么影响?
焊缝计算厚度
将两只或两只以上电阻的两端分别接在一起后接入电路,各电阻承受同一电压。这种电阻的连接方式称为电阻()。
A:混联;
B:串联;
C:并联;
D:互联。
产生铁磁谐振的必要条件是()。
A:ωL=1/ωC
B:ωL<1/ωC
C:ωL>ωC
D:ωL<ωC
某台220kVSF
6
断路器,检查发现灭弧室气体水份超过规定值,如不及时处理,则在高温电弧作用下可能会发生()的后果。
A:爆炸
B:灭弧能力下降
C:绝缘能力下降
D:产生有毒腐蚀性物质
在进行红外测试时,应注意以下几点()。
A:一般情况下辐射率设置为0.9左右
B:环境温度发生较大变化时,应对仪器重新进行内部温度校准
C:仪器的色标温度量程宜设置在环境温度加5K-10K左右的温升范围内
D:选择色彩显示,结合数值测温手段,保证图像温度层次显示良好
三角形接线变压器绕组的直流电阻,线间电阻比相电阻要小。
首页
<上一页
84
85
86
87
88
下一页>
尾页