自考题库
首页
所有科目
自考历年真题
考试分类
关于本站
游客
账号设置
退出登录
注册
登录
出自:变电检修工
高压断路器大修项目有哪些?
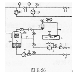
图E-56为高真空净油机工作过程原理图,说出图中各元件名称。
SF
6
断路器及GIS组合电器检修时应注意哪些事项?
电动、气动操作的刀闸,其二次回路部分绝缘电阻应不小于()。
A:0.5MΩ
B:1MΩ
C:1.5MΩ
D:1.5MΩ以上
拉开空载变压器会产生操作过电压,带电投入空载变压器会产生()。
如图E-9所示,载流导体在磁场中向上运动,画出导线内电流方向。
隔离开关技术档案齐全,包括设备的使用说明书、设计、施工、出厂试验、安装记录、试验报告,检修记录以及设备的事故和异常记录,符合运行规程和管理制度的要求。
断路器中的油还兼作开断后的绝缘和带电部分与接地外壳之绝缘介质的,称为()
A:多油断路器
B:少油断路器
C:SF
6
断路器
变电所铝母线的截面尺寸S为50mm×5mm,电阻率ρ=2.95×10
-8
Ωm,总长度L为50m,计算铝母线电阻R是多少?
设备发生事故而损坏,必须立即进行的恢复性检修称为()检修。
A:临时性;
B:事故性;
C:计划;
D:异常性。
为什么断路器的跳闸辅助接点A、要先投入后切开?
继电保护装置在新投入运行时,应检查()。
A:检查记录合格
B:二次回路完整
C:继电器完好
D:标识正确
试述人工搅拌混凝土的方法?
隔离开关各单极都由基座、支柱绝缘子、出线座及()等部分组成
A:触头触指
B:灭弧室
C:绝缘油
通过人体的安全电流是10毫安。
电流互感器过热原因可能是()
A:内-外接头松动
B:接触面氧化
C:一次过负荷
D:二次开路
在电力系统的通信系统中,目前有哪些主要通信业务?
危险点是指()。
A:事故的易发点
B:事故的多发点
C:设备隐患的所在点
D:人的失误的潜在点
滚动轴承最高允许温度为().
线路的停、送电均应按照值班调度员指令执行()。
A:严禁约时停电
B:可约时停电,但不能约时送电
C:可约时送电,但不能约时停电
D:严禁约时送电
电介质在电场作用下的电气性能用()参数来表征。
A:导电性能
B:介质损耗性能
C:极化性能
D:导电性能、介质损耗性能、极化性能、击穿性能
隔离开关触头的接触压力越大则接触电阻就越小。
物体的重心不一定处在物体内部。
值班人员连续值班时间不应超过()。
游标卡尺的具体读数步骤分为三步:(1)读整数、(2)读小数、(3)将上述两次读数()即为被测尺寸的读数。
A:相加
B:相减
C:相乘
D:相除
选择起重工具时,考虑起吊牵引过程中,遇有忽然起动或停止时,均可能使起重索具所承受的静负荷增大,所以选择起重索具时,均将所受静作用力乘以一个系数,这个系数为静荷系数。
钢丝绳插套时,破头长度为45-48倍的钢丝绳直径,绳套长度为13-24倍的钢丝绳直径,插接长度为()倍的钢丝绳直径。
A:25
B:26
C:20~24
D:15~20
苏州AREVAGL317型系列断路器每相电容器的电容量()pF。
A:1000
B:1500
C:1200
D:2000
一个线圈接到220V的直流电源上时,其功率为1.21kW,接到50Hz,220V的交流电源上时,其功率为0.64kW,求线圈的电阻和感抗是多少?
北京ABBHPL550B2型断路器将联锁臂放在联锁盘上边缘上,检查合闸回路和电机回路,合闸回路应(),电机回路应()。
A:断开、接通
B:接通、断开
C:接通、接通
D:断开、断开
首页
<上一页
65
66
67
68
69
下一页>
尾页